EasyManua.ls Logo

Daewoo MATIZ - Dump Mode (Pressure Decrease)

Daewoo MATIZ
1184 pages
Print Icon
To Next Page IconTo Next Page
To Next Page IconTo Next Page
To Previous Page IconTo Previous Page
To Previous Page IconTo Previous Page
Loading...
ANTILOCK BRAKE SYSTEM 4F9
DAEWOO M-150 BL2
Master Cylinder
High Pressure Attenuator
High Pressure Attenuator
Return Pump Motor
Return Pump
Return Pump
Low
Pressure
Accumulator
Low Pressure
Accumulator
RR
FL FR
RL
D17E207A
RR
Isolation Valve
FL
Isolation Valve
RR Dump Valve
FL
Dump
Valve
FR
Isolation Valve
FR Dump Valve
RL
Dump
Valve
RL
Isolation
Valve
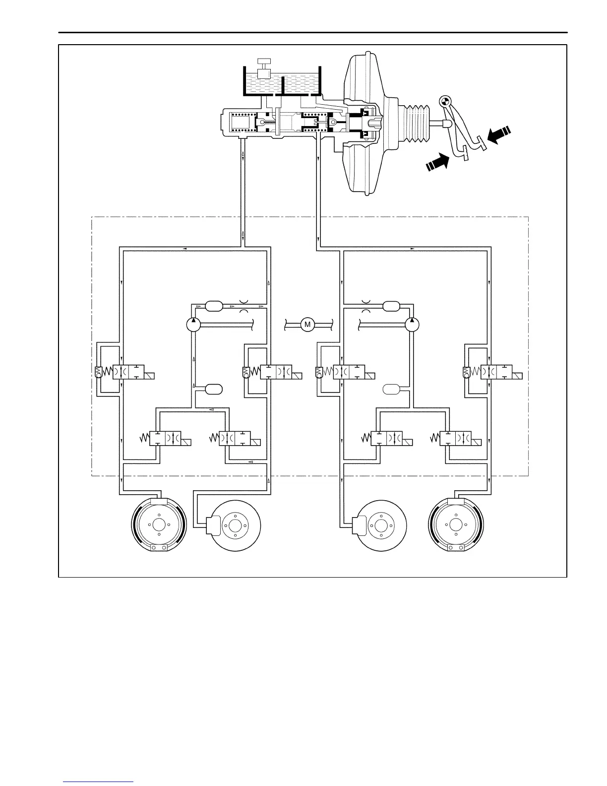
DUMP MODE (PRESSURE DECREASE)
Once the pressure is isolated, it must be reduced to get the wheels rolling once again. This is accomplished by dump-
ing a portion of the brake fluid pressure into a low pressure accumulator (LPA).
The EBCM energizes the dump cartage coil(s) to open the dump cartridge, allowing fluid from the wheels to be
dumped into the LPA. This done with very short activation pulses opening and closing the dump cartridge passageway.
Brake pressure is lowered at the wheel and allows the wheel to begin spinning again.
The fluid taken from the wheels forces the spring back and is stored in the LPA. A portion of the fluid also primes the
pump. The dump cartridges are operated independently to control the deceleration of the wheel.

Table of Contents

Related product manuals