EasyManua.ls Logo

Daewoo MATIZ - Reapply Mode (Pressure Increase)

Daewoo MATIZ
1184 pages
Print Icon
To Next Page IconTo Next Page
To Next Page IconTo Next Page
To Previous Page IconTo Previous Page
To Previous Page IconTo Previous Page
Loading...
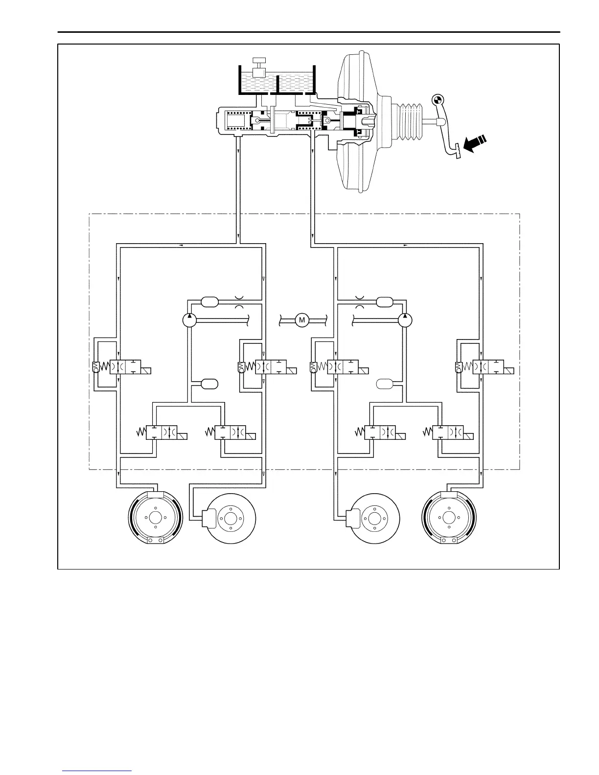
4F10 ANTILOCK BRAKE SYSTEM
DAEWOO M-150 BL2
Master Cylinder
High Pressure Attenuator
Return Pump Motor
Return Pump
Return Pump
Low Pressure
Accumulator
RR
FL FR
RL
D17E208A
RR
Isolation Valve
Low
Pressure
Accumulator
FL
Isolation Valve
RR Dump Valve
FL
Dump
Valve
FR
Isolation Valve
FR Dump Valve
RL
Dump
Valve
RL
Isolation
Valve
High Pressure Attenuator
REAPPLY MODE (PRESSURE INCREASE)
This reapply sequence is initiated to obtain optimum braking. The isolation valve is momentarily pumped open to allow
master cylinder and pump pressure to reach the brakes. This controlled pressure rise continues unitl the wheel is at
optimum brake output or until the brake pressure is brough up to the master cylinder output pressure.
If more pressure is required, more fluid is drawn from the master cylinder and applied to the brakes. The driver may
feel slight pedal pulsations, or pedal drop, this is normal and expected.
As fluid is reapplied to the wheel, they begin to slow down. If they approach imminent lockup again, the EBCM will
isolate, dump and reapply again. The control cycle (isolation, dump, reapply) occurs in milli-second intervals, allowing
seveal cycles to occur each second.
It is a much faster and more controlled way of pumping the pedal.

Table of Contents

Related product manuals