EasyManua.ls Logo

Daewoo MATIZ - Proportioning Function

Daewoo MATIZ
1184 pages
Print Icon
To Next Page IconTo Next Page
To Next Page IconTo Next Page
To Previous Page IconTo Previous Page
To Previous Page IconTo Previous Page
Loading...
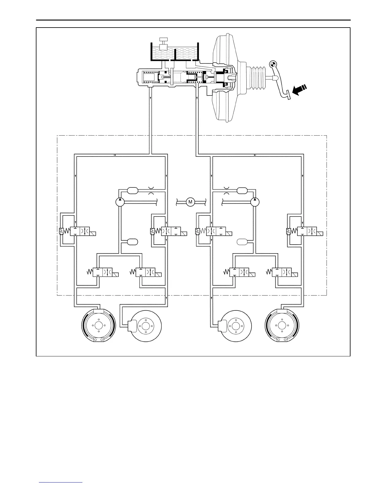
ANTILOCK BRAKE SYSTEM 4F11
DAEWOO M-150 BL2
Master Cylinder
High Pressure Attenuator
High Pressure Attenuator
Return Pump Motor
Return Pump
Return Pump
Low Pressure
Accumulator
RR
FL FR
RL
D17E209A
RR
Isolation Valve
Low
Pressure
Accumulator
FL
Isolation Valve
RR Dump Valve
FL
Dump
Valve
FR
Isolation Valve
FR Dump Valve
RL
Dump
Valve
RL
Isolation
Valve
PROPORTIONING FUNCTION
If the rear wheels lock formerly during braking, the vehicle may lose the stability. Therefore to prevent this, the ECM
processes the speed sensor signal and brake signal to determine when the rear wheels are tending to lock up. The
EBCM then actuates the rear wheel isolation valves to reduce the rear brake pressure and keep the wheels rolling.

Table of Contents

Related product manuals