EasyManua.ls Logo

Toyota 22R-E - Page 195

Toyota 22R-E
625 pages
Print Icon
To Next Page IconTo Next Page
To Next Page IconTo Next Page
To Previous Page IconTo Previous Page
To Previous Page IconTo Previous Page
Loading...
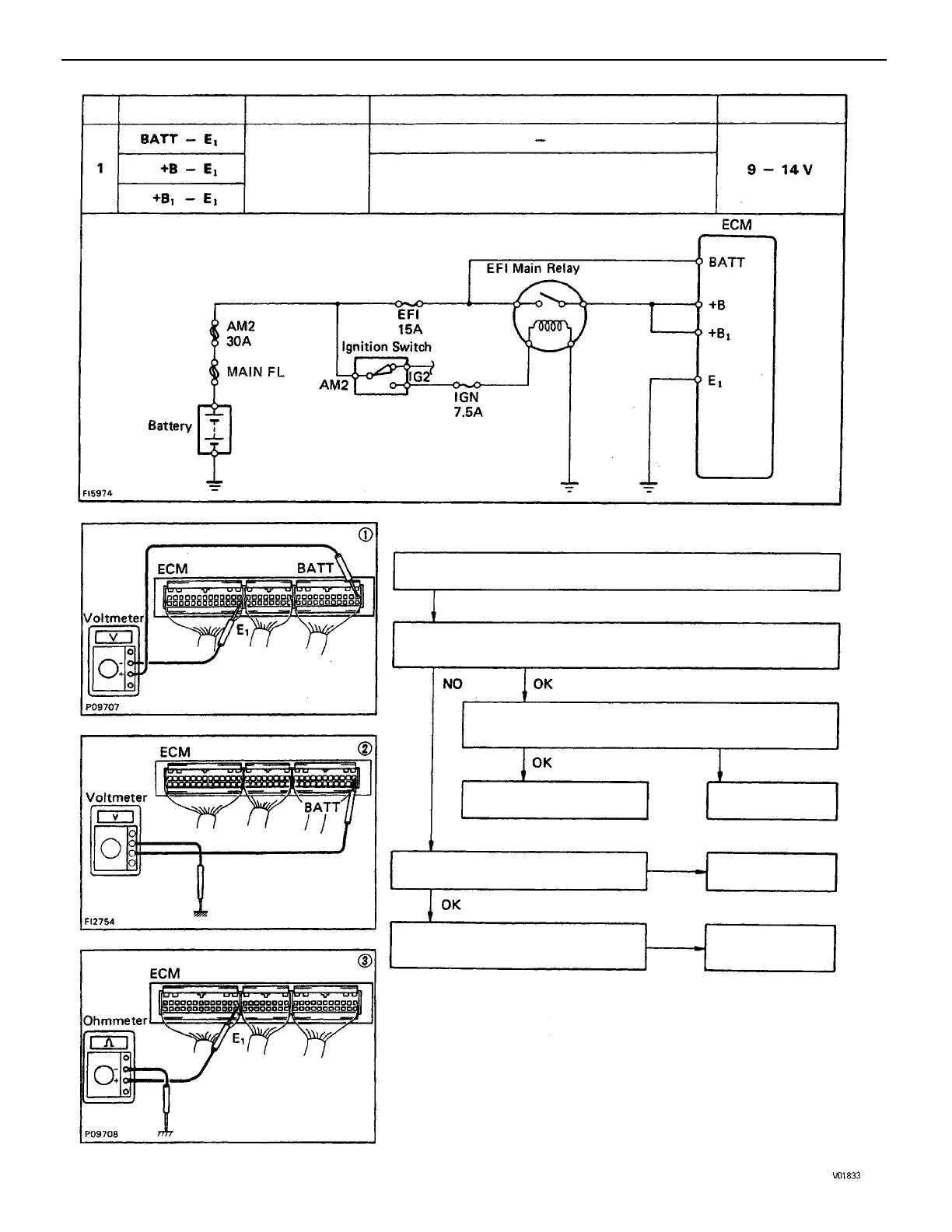
(2) Check that there is voltage between ECM terminal BATT and
body ground.
(3) Check wiring between ECM terminal E1 and
body ground.
(1) There is no voltage between ECM terminals BATT and E1.
Check wiring between fuse and
ECM.
Try another ECM.
Check fuse and fusible link.
Ignition switch ON
Repair or replace.
Repair or replace.
BATT – E 1
BAD
STD Voltage
No voltage
Terminals Condition
Replace.
Trouble
BAD
BAD
No.
ENGINE MFI SYSTEM
EG1–161

Table of Contents