EasyManua.ls Logo

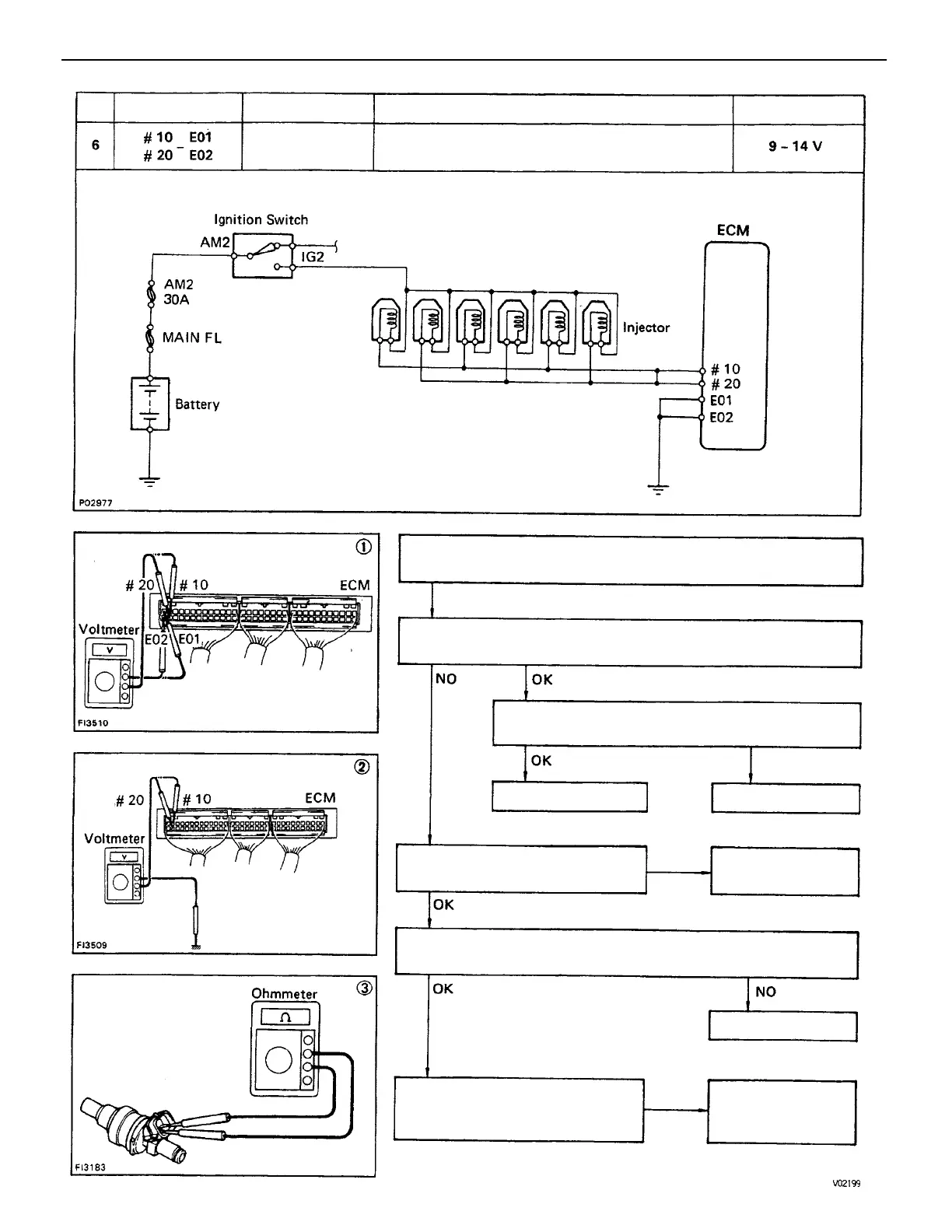
Toyota 22R-E - There Is no Voltage between ECM Terminals #10 And;Or #20 and E01 And;Or E02 (IG SW ON)

Toyota 22R-E
625 pages
Print Icon
To Next Page IconTo Next Page
To Next Page IconTo Next Page
To Previous Page IconTo Previous Page
To Previous Page IconTo Previous Page
Loading...
(2) Check that there is voltage between ECM terminal # 10 and/or
# 20 and body ground,
(1) There is no voltage between ECM terminals # 10 and/or # 20
and E01 and/or E02. (IG SW ON)
Check resistance of magnetic coil in each injector.
STD resistance: 13.4 – 14.2
Check wiring between ECM terminal E01 and/or
E02 and body ground.
Check wiring between ECM
terminal # 10 and/or # 20
and battery.
Check fusible link and ignition
switch.
Ignition switch ON
Repair or replace.
Repair or replace.
Repair or replace.Try another ECM.
Replace injector.
STD Voltage
No voltage
Terminals
Condition
Trouble
BAD
BAD
BAD
No.
ENGINE MFI SYSTEM
EG2–194

Table of Contents

Related product manuals