EasyManua.ls Logo

Toyota 22R-E - Page 470

Toyota 22R-E
625 pages
Print Icon
To Next Page IconTo Next Page
To Next Page IconTo Next Page
To Previous Page IconTo Previous Page
To Previous Page IconTo Previous Page
Loading...
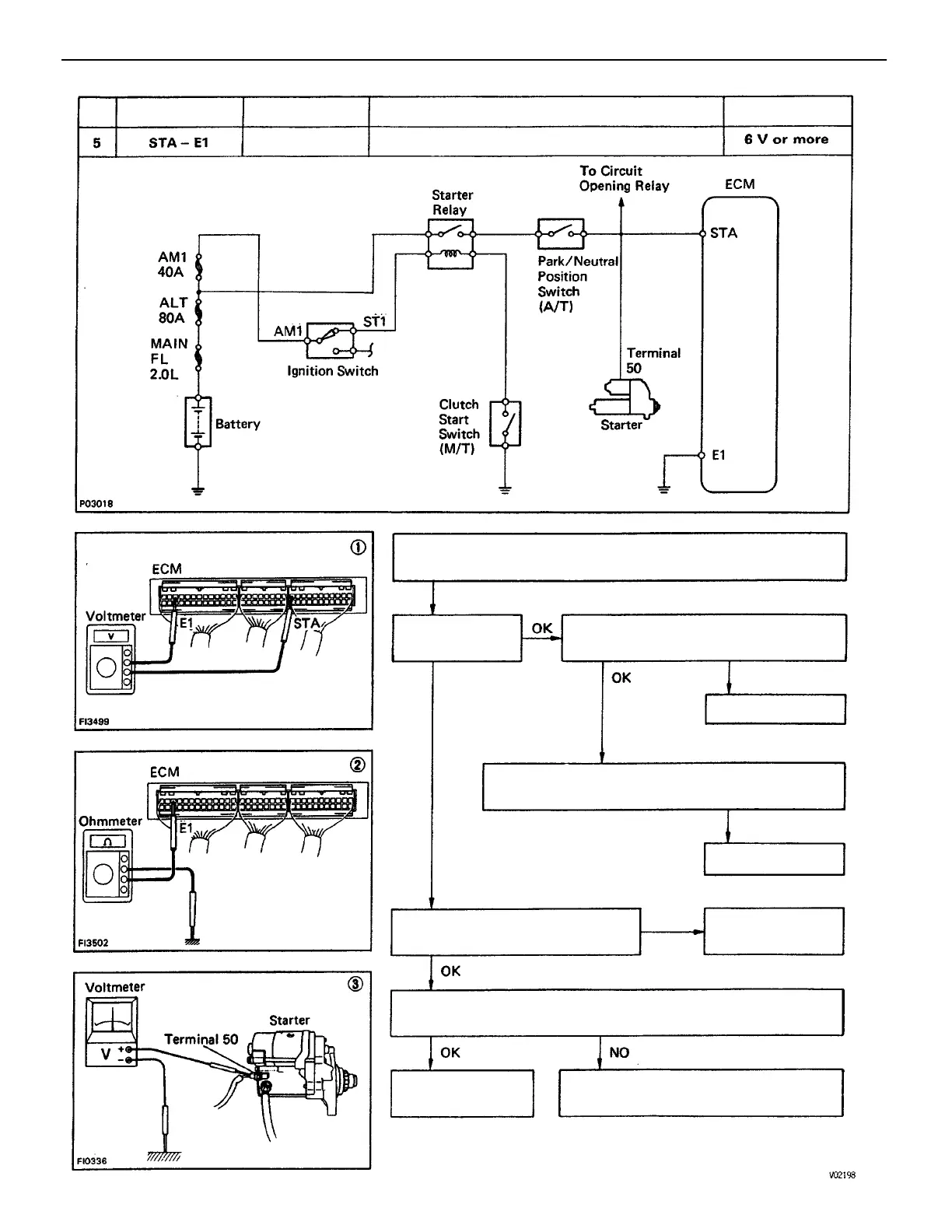
(1) There is no voltage between ECM terminals STA and E1.
(IG SW START)
(3) Check that there is voltage at terminal 50 of starter.
(IG SW START) STD voltage: 6 V or more
(2) Check wiring between ECM terminal E1 and body
ground..
Check wiring between ignition switch ST1
terminal and starter terminal 50.
Check wiring between . ECM terminal STA
and starter terminal 50.
Check fusible link, battery, wiring
and ignition switch.
Check starter
operation.
Repair or replace.
Repair or replace.
Repair or replace.
STD Voltage
Check starter.
No voltage
Cranking
Terminals
Condition
Trouble
BAD
BAD
BAD
BAD
No.
ENGINE MFI SYSTEM
EG2–193

Table of Contents

Related product manuals