EasyManua.ls Logo

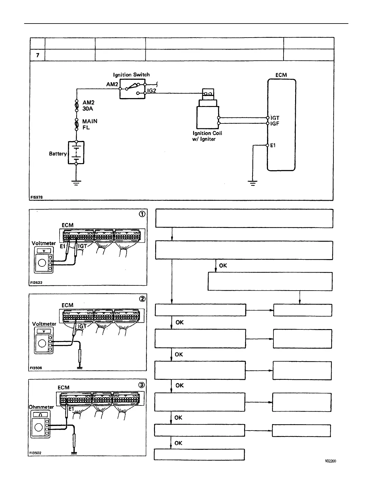
Toyota 22R-E - There Is no Voltage between ECM Terminals IGT and EI (Idling)

Toyota 22R-E
625 pages
Print Icon
To Next Page IconTo Next Page
To Next Page IconTo Next Page
To Previous Page IconTo Previous Page
To Previous Page IconTo Previous Page
Loading...
(2) Check that there is voltage between ECM terminal IGT and
body ground. (idling)
(1) There is no voltage between ECM terminals IGT and El.
(idling)
(3) Check wiring between ECM terminal E1
and body ground.
Check wiring between ECM and
igniter.
Check wiring between igniter
and distributor.
Repair or replace.
Repair or replace.
Repair or replace.
Repair or replace.
Pulse generation
Try another ECM.
Check distributor.
Refer to No. 1.
Check igniter.
STD Voltage
No voltage
Terminals
Condition
!GT – E1
Replace.
Trouble
Idling
BAD
BAD
BAD
BAD
BAD
BAD
No.
ENGINE MFI SYSTEM
EG2–195

Table of Contents

Related product manuals