EasyManua.ls Logo

Toyota 22R-E - EFI Main Relay

Toyota 22R-E
625 pages
Print Icon
To Next Page IconTo Next Page
To Next Page IconTo Next Page
To Previous Page IconTo Previous Page
To Previous Page IconTo Previous Page
Loading...
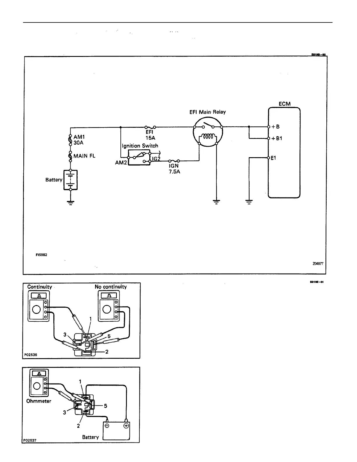
1. INSPECT RELAY CONTINUITY
(a) Using an ohmmeter, check that there is continuity
between terminals 1 and 2.
(b) Check that there is no continuity between terminals 3
and 5.
(c) Check that there is no continuity between terminals 2
and 5.
If continuity is not as specified, replace the relay.
2. INSPECT RELAY OPERATION
(a) Apply battery voltage across terminals 1 and 2.
(b) Using an ohmmeter, check that there is continuity
between terminals 3 and 5.
If operation is not as specified, replace the relay.
EFI MAIN RELAY INSPECTION
EFI MAIN RELAY
ENGINE MFI SYSTEM
EG2–245

Table of Contents

Related product manuals