EasyManua.ls Logo

Toa VX-2000SF - Impedance Detection Module VX-200 SZ

Toa VX-2000SF
328 pages
Print Icon
To Next Page IconTo Next Page
To Next Page IconTo Next Page
To Previous Page IconTo Previous Page
To Previous Page IconTo Previous Page
Loading...
Chapter 13: SPECIFICATIONS
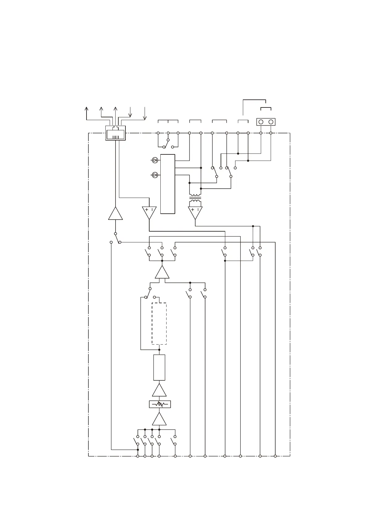
1. BLOCK DIAGRAM
13-8
1.8. Impedance Detection Module VX-200SZ
Overheart
Status Input
DC Fuse Blowout
Detection Input
Standby
Control Output
Audio Signal
Output (balanced)
Audio Monitor
Output (balanced)
Speaker Output [SP OUT]
Power Amplifier Input [PA IN]
External Attenuator Control
[ATT CTRL]
H
C
C
H
H
C
H
C
N1
C
N2
SET RUN
Impedance Detection
Ground Fault Detection
SA2
LA
RM-200XF's CPU SW
OFF
ON
Equaliser Card
VX-200SE
120Hz HPF
SA1
BA
Audio Bus 1
Audio Bus 2
Audio Bus 3
Audio Bus 4
Pilot Tone Bus 1
40 kHz
Pilot Tone Bus 2
20 kHz
Pilot Tone Monitor
Bus 1 (20 kHz)
Pilot Tone Monitor
Bus 2 (40 kHz)
Standby
Amplifier Bus
Pilot Tone Bus 3
40 Hz
Audio Monitor Bus
OPTION
Power Amplifier
Link Connector [PA LINK]
Standby amplifier
Bus Connector
[STANDBY PA BUS]

Table of Contents

Other manuals for Toa VX-2000SF

Related product manuals