EasyManua.ls Logo

Dodge Sprinter 2006 - Page 1766

Dodge Sprinter 2006
2315 pages
Print Icon
To Next Page IconTo Next Page
To Next Page IconTo Next Page
To Previous Page IconTo Previous Page
To Previous Page IconTo Previous Page
Loading...
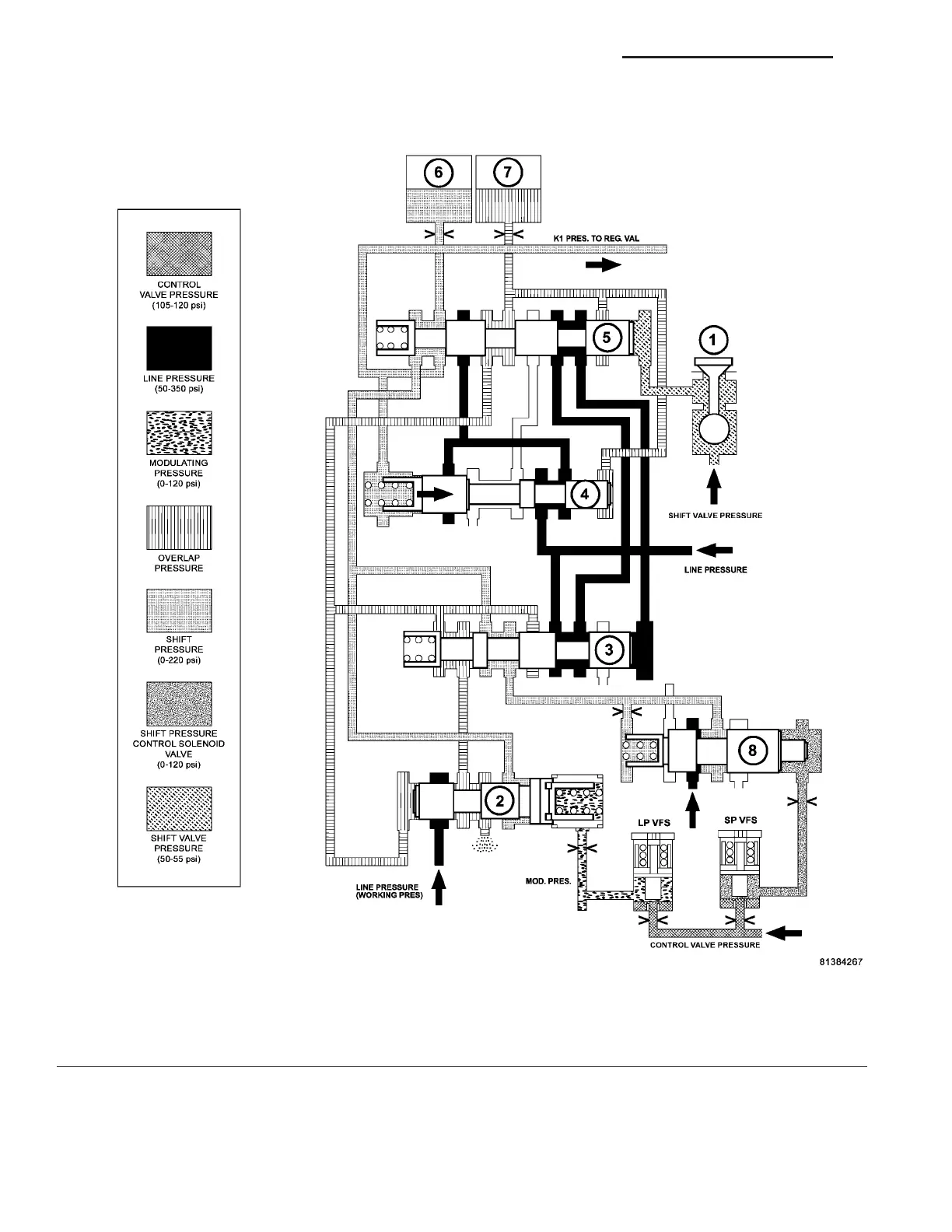
Shift Phase - 1-2 Shift Phase 2
The B1 (7) (F ig. 18) pressur e acting on the end fa ce
of the shift pressure shift valve (3) is r eplaced by the
working pr essu re (p-A). The shift pressure is also
routed to the spr ing end of th e holding va lve (4) and
the holding valve downshifts. The line pressure is
then r outed to the com mand valve (5).
Fig. 18 Shift Phase - 1-2 Shift Phase 2
1 - 1-2/4-5 SHIFT SOLENOID 5 - 1-2/4-5 COMMAND VALVE
2 - 1-2/4-5 OVERLAP VALVE 6 - DRIVING CLUTCH K1
3 - 1-2/4-5 SHIFT PRESSURE SHIFT VALVE 7 - HOLDING CLUTCH B1
4 - 1-2/4-5 HOLDING PRESSURE SHIFT VALVE 8 - SHIFT PRESSURE REGULATOR VALVE
21 - 28 AUTOMATIC TRANSMISSION NAG1 - SERVICE INFORMATION VA

Table of Contents

Related product manuals