EasyManua.ls Logo

Parker Compax3 Fluid T40

Parker Compax3 Fluid T40
470 pages
To Next Page IconTo Next Page
To Next Page IconTo Next Page
To Previous Page IconTo Previous Page
To Previous Page IconTo Previous Page
Loading...
Parker EME
Setting up Compax3
192-121102 N04 June 2008 127
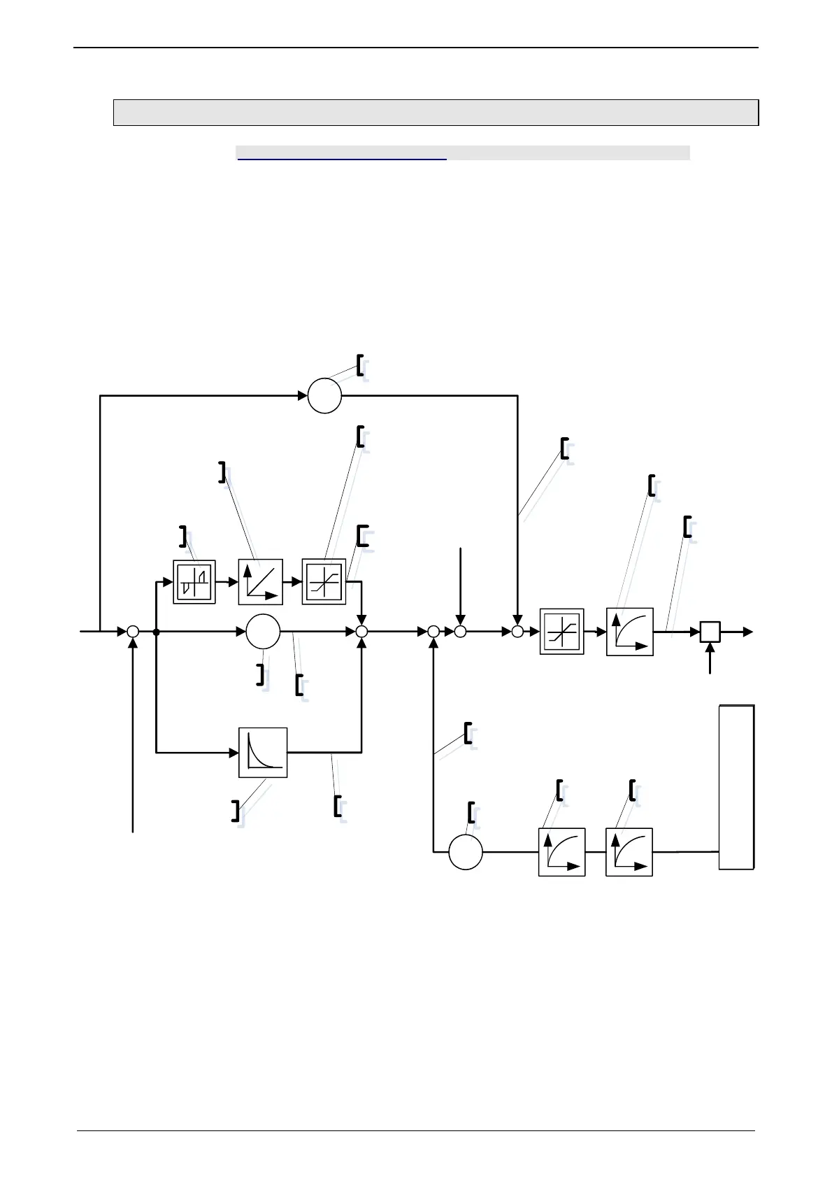
4.3.3.13 Force-/Pressure Control auxiliary axis
In this chapter you can read about:
Object 2251.13: P-term.................................................................................................... 128
Object 2251.14: I-term ..................................................................................................... 128
Object 2251.15: Internal window I-term ........................................................................... 128
Object 2251.16: External window I-term.......................................................................... 128
Object 2251.17: Positive limit I-term ................................................................................ 129
Object 2251.18: Negative limit I-term .............................................................................. 129
Object 2251.19: D-term ................................................................................................... 129
Object 2251.8: Delay T1 .................................................................................................. 129
Object 2251.20: Speed feedback .................................................................................... 130
Object 2251.23: Force feedforward ................................................................................. 130
Object 2251.24: Inversion of the control variable [on/off] ................................................ 130
Object 2251.22: Filter control signal ................................................................................ 130
Signal image of pressure / force control of the auxiliary axis:
p
K
KFi
-+
+
Fv
K
Disturbance Offset
2251.21
T
D-T1
Fs
K
2251.15/16
2251.14
2251.13
2251.17/18
2251.20
698.11
698.12
698.15
2251.8/19
698.13
698.14
2251.22
2251.23
698.16
T T
2101.7 2101.4
Error in units
Bar, psi or N
Actual value monitoring
X
2251.24=0: +1 / =1: -1

Table of Contents

Related product manuals