EasyManua.ls Logo

Parker Compax3 Fluid T40 - 4.3.3.12 Force-;Pressure Control main axis

Parker Compax3 Fluid T40
470 pages
To Next Page IconTo Next Page
To Next Page IconTo Next Page
To Previous Page IconTo Previous Page
To Previous Page IconTo Previous Page
Loading...
Parker EME
Setting up Compax3
192-121102 N04 June 2008 123
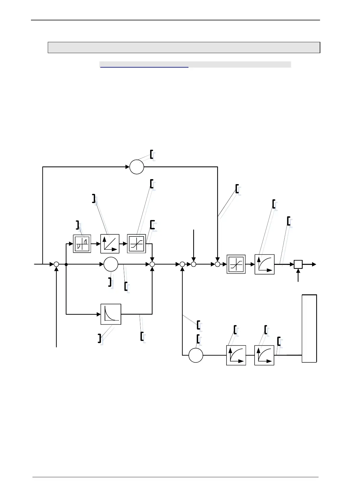
4.3.3.12 Force-/Pressure Control main axis
In this chapter you can read about:
Object 2250.13: P-term.................................................................................................... 124
Object 2250.14: I-term ..................................................................................................... 124
Object 2250.15: Internal window I-term ........................................................................... 124
Object 2250.16: External window I-term.......................................................................... 124
Object 2250.17: Positive limit I-term ................................................................................ 125
Object 2250.18: Negative limit I-term .............................................................................. 125
Object 2250.19: D-term ................................................................................................... 125
Object 2250.8: Delay T1 .................................................................................................. 125
Object 2250.20: Speed feedback .................................................................................... 126
Object 2250.23: Force feedforward ................................................................................. 126
Object 2250.24: Inversion of the control variable [on/off] ................................................ 126
Object 2250.22: Filter control signal ................................................................................ 126
Signal image of pressure / force control of the main axis:
p
K
KFi
-+
+
Fv
K
Disturbance Offset
2251.21
T
D-T1
Fs
K
2250.15/16
2250.14
2250.13
2250.17/18
2250.20
698.1
698.2
698.5
2250.8/19
698.3
698.4
2250.22
2250.23
698.6
T T
681.5
2100.10 2100.5
Error in units
Bar, psi or N
Actual value monitoring
X
2250.24=0: +1 / =1: -1

Table of Contents

Related product manuals