EasyManua.ls Logo

GBC AdvancedPunch Pro - 3.7. Frame Assembly- Sensors

GBC AdvancedPunch Pro
400 pages
Print Icon
To Next Page IconTo Next Page
To Next Page IconTo Next Page
To Previous Page IconTo Previous Page
To Previous Page IconTo Previous Page
Loading...
GBC AdvancedPunch Pro 09-11-2018 Parts List
5-11
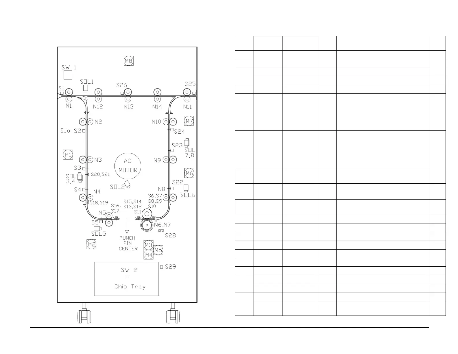
PL 3.7. Frame Assembly- Sensors
ITEM
GBC
Part #
Xerox Part
#
DESCRIPTION
QTY
1
7715627
130N01763
S1
ENTRANCE SENSOR, S1
1
2
7715291
130N01762
S2
ENTRANCE SENSOR, TOP
1
3
7715291
130N01762
S3
ENTRANCE SENSOR, MIDDLE
1
4
7715291
130N01762
S4
ENTRANCE SENSOR, BOTTOM
1
5
7715291
130N01762
S5
ACCEL SENSOR
1
6
7715692
130N01768
S6
S7
S8
S9
S10
SKEW SENSOR BOARD
1
7
7715694
130N01766
S11
S12
S13
S14
S15
ALIGNMENT SENSOR BOARD
1
8
7715696
130N01767
S16
S17
BACKAGE SENSOR BOARD ASSY
1
9
7715696
130N01767
S18
S19
MID PUNCH LARGE, SENSOR
BACKAGE SENSOR BOARD ASSY
1
10
7715696
130N01767
S20
S21
MID PUNCH X- LARGE, SENSOR
BACKAGE SENSOR BOARD ASSY
1
11
7715291
130N01762
S22
EXIT SENSOR, BOTTOM
1
12
7715291
130N01762
S23
EXIT SENSOR, MIDDLE
1
13
7715291
130N01762
S24
EXIT SENSOR, TOP
1
14
7715291
130N01762
S25
EXIT SENSOR
1
15
7715291
130N01762
S26
BYPASS SENSOR, MIDDLE
1
16
7715340
130N01765
S27
BYPASS OPEN SENSOR
1
17
7715597
130N01764
S28
ALIGN HOME SENSOR
1
18
7711970
107N00458
S29
CHIP LEVEL SENSOR - EMITTER
1
7711973
050N00665
S29
CHIP LEVEL SENSOR - RECEIVER
1
19
7715774
107N00459
S1B
CLEAR COVER SENSOR-EMITTER
1
7711973
050N00665
S1B
CLEAR COVER SENSOR-
RECEIVER
1

Table of Contents

Other manuals for GBC AdvancedPunch Pro

Related product manuals