EasyManua.ls Logo

IMC CANSAS - Shielding

IMC CANSAS
582 pages
Print Icon
To Next Page IconTo Next Page
To Next Page IconTo Next Page
To Previous Page IconTo Previous Page
To Previous Page IconTo Previous Page
Loading...
Isolation, Grounding and Shielding 219
imc CANSAS Users Manual - Doc. Version 1.9 - 05.12.2014© 2014 imc Meßsysteme GmbH
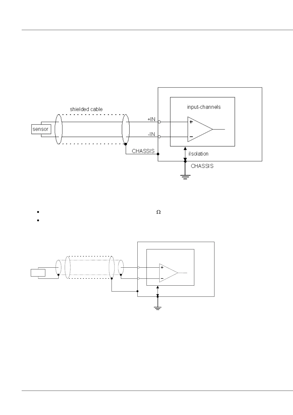
5.4.4 Shielding
As a matter of principle, the use of shielded and grounded cables is necessary for conforming to the EMC
and noise suppression parameters.
In many cases the use of a cost-effective, multi-wire, single shielded cable is adequate (even for many
cables).
Single shielding
But some cases can require double-shielded cables, meaning a common, grounded (CHASSIS) sheath, in
which (perhaps multiple) individual coaxial lines are contained.
The following situation in particular can require double shielding in order to protect against noise.
"high" internal resistance of the signal source (> 100 )
ungrounded signal sources (isolated or having high impedance to the CHASSIS and/or power supply
reference ground)
Double shielding:
+IN
-IN
sensor
CHASSIS
CHASSIS
double shielded cable
input-channels
isolation
To avoid compensation currents, always connect the shielding to one side (potential) only.

Table of Contents

Other manuals for IMC CANSAS