EasyManua.ls Logo

IMC CANSAS - Page 44

IMC CANSAS
582 pages
Print Icon
To Next Page IconTo Next Page
To Next Page IconTo Next Page
To Previous Page IconTo Previous Page
To Previous Page IconTo Previous Page
Loading...
44 Startup
imc CANSAS Users Manual - Doc. Version 1.9 - 05.12.2014© 2014 imc Meßsysteme GmbH
Reflections at line branches can be minimized by keeping the branches as short as possible. By
terminating lines at either end, the best possible combination of transfer rate and bus line length can be
achieved.
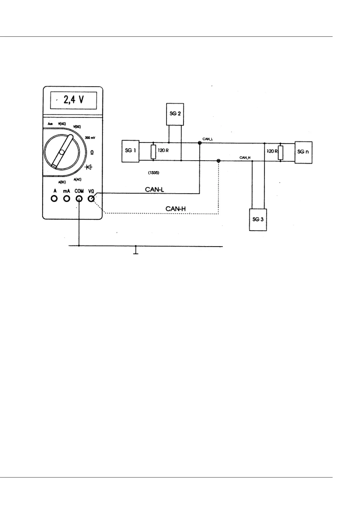
DC-voltage measurement with high-speed CAN-Bus
A good multimeter can usually measure the recessive CAN-Bus level, measured to ground.
The two CAN-Bus levels are approximately equal.
For the CAN-Bus levels CAN-H and CAN-L, each measured to ground, the following approximations apply:
For CAN-H recessive approx. 2,4 Volt.
For CAN-L recessive approx. 2,6 Volt
DC-voltage measurement with low-speed CAN-Bus
In contrast to high-speed bus coupling, the low speed bus coupling can also be run in single-wire mode.

Table of Contents

Other manuals for IMC CANSAS