EasyManua.ls Logo

Sel 411L - Figure 2.43 Typical External AC;DC Connections-Dual Circuit Breaker

Sel 411L
1108 pages
Print Icon
To Next Page IconTo Next Page
To Next Page IconTo Next Page
To Previous Page IconTo Previous Page
To Previous Page IconTo Previous Page
Loading...
P.2.46
SEL-411L Relay Protection Manual Date Code 20151029
Installation
AC/DC Connection Diagrams
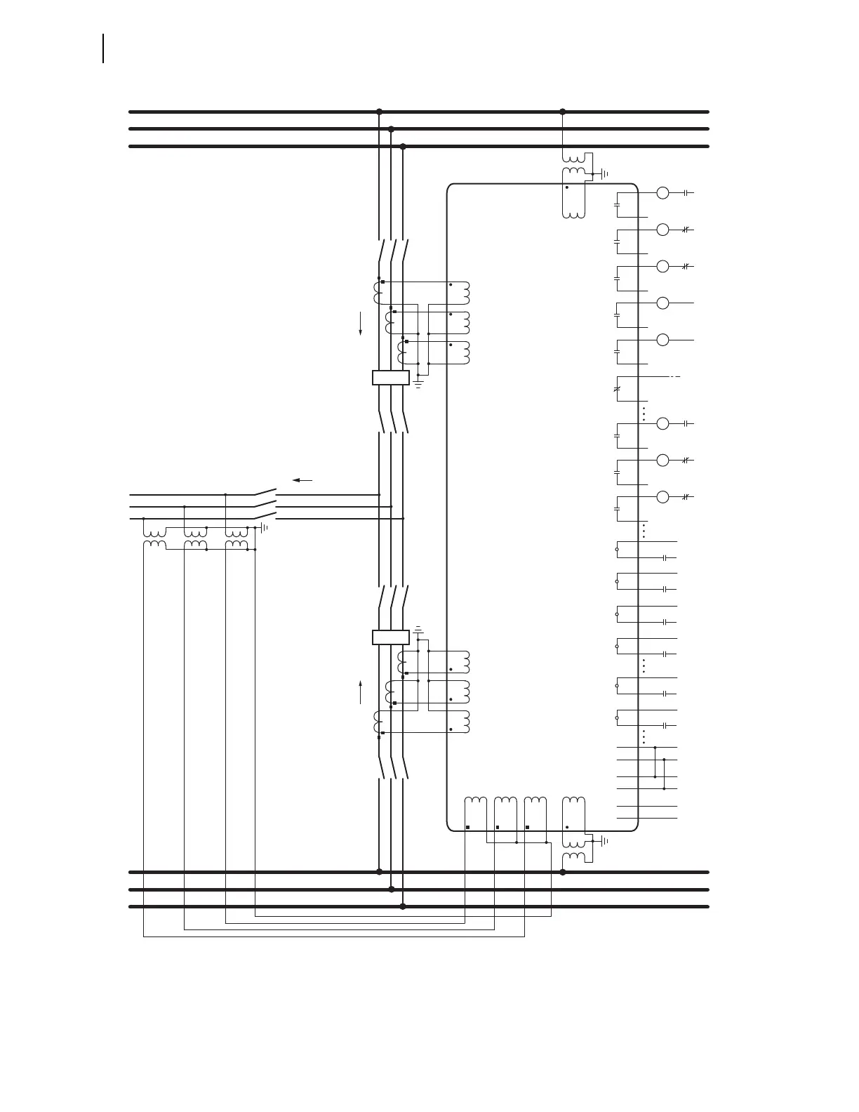
Figure 2.43 Typical External AC/DC Connections—Dual Circuit Breaker
Circuit
Breaker 1
Circuit
Breaker 2
ICW
IBW
IAW
IAX
IBX
ICX
BK1 CTs
BK2 CTs
LINE PTs
A
BUS 1
Relay
B
C
A
BUS 2
B
C
A
B
C
LINE
Forward Direction
Synchronism-Check
Circuit Breaker 1
VAZ
PT Send
DTT Send
OUT204
(+)
(—)
Permissive
Trip Send
(to Comm.
Transmitter)
(+)
(—)
Direct Transfer
Trip Send
OUT205
Alarm to
Annunciator, RTU,
or SEL-2020/2030
(+)
OUT208
Trip Coil
52A1
OUT201
(+)
(—) Breaker 1
Trip Circuit
TC
Close Coil
52B1
OUT202
(+)
(—) Breaker 1
Close Circuit
CC
Lock Out
86B1
OUT203
(+)
(—) Bus 1
Breaker Failure
Trip Circuit
86
Trip Coil
52A2
OUT201
(+)
(—) Breaker 2
Trip Circuit
TC
Close Coil
52B2
OUT202
(+)
(—) Breaker 2
Close Circuit
CC
Lock Out
86B2
OUT203
(+)
(—) Bus2
Breaker Failure
Trip Circuit
86
Synchronism-Check
Circuit Breaker 2
VBZVCYVBYVAY
(+)
(—)
PowerPower
(+)
(—)
Vdc1
Monitor Vdc1
(Station Battery)
(+)
(—)
Vdc2
Monitor Vdc2
(Trip Circuits,
Comms)
IN201
(+)
(—)
52A1
Breaker Status 1
(—)
IN202
Bus 1
Breaker Failure
Lock Out
BF LO
(+)
IN203
(+)
(—)
PT RX
Permissive Trip
Receive
(—)
IN204
Direct Transfer
Trip Receive
DTT RX
(+)
IN205
(+)
(—)
52A2
Breaker Status 2
(—)
IN206
Bus 2
Breaker Failure
Lock Out
BF LO
(+)
52-1
52-2

Table of Contents

Related product manuals