EasyManua.ls Logo

ABB AC500 PLC - Page 1215

ABB AC500 PLC
1315 pages
Print Icon
To Next Page IconTo Next Page
To Next Page IconTo Next Page
To Previous Page IconTo Previous Page
To Previous Page IconTo Previous Page
Loading...
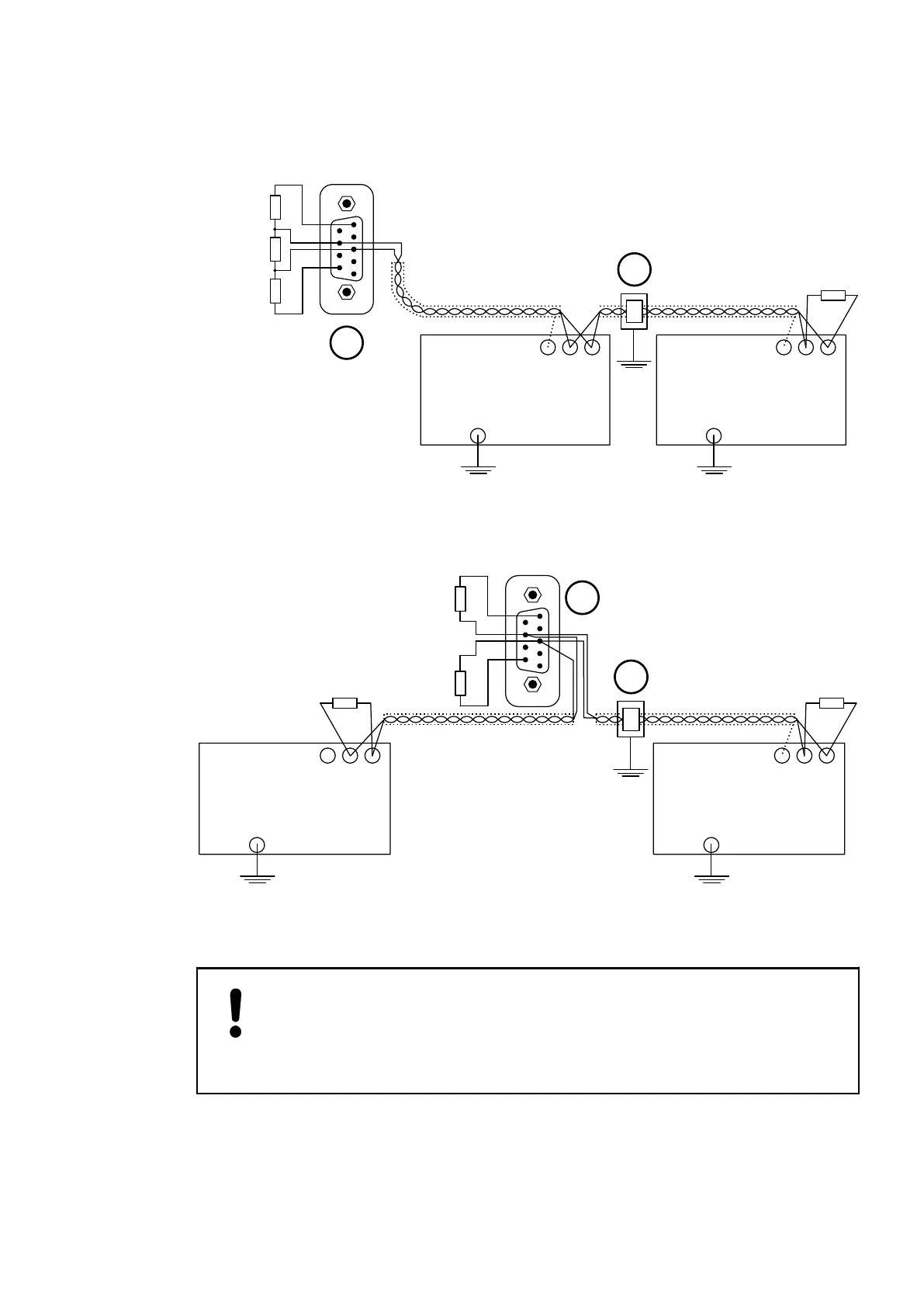
A CS31 bus always contains only one bus master (CPU or Communication Module) which con-
trols all actions on the bus. Up to 31 slaves can be connected to the bus, e. g. remote modules
or slave-configured CPUs. Besides the wiring instructions shown below, the wiring and earthing
instructions provided with the descriptions of the modules are valid additionally.
1
5
6
9
1
2
CS31
Slave
RxD/TxDP
RxD/TxDN
Shield
CS31
Slave
RxD/TxDP
RxD/TxDN
Shield
120 Ω
120 Ω
270 Ω
pullup
270 Ω
pulldown
Fig. 204: Bus topology for a CS31 bus at COM1 (Master is at the end of the bus line)
1 Master at the bus line end, pull-up and pull-down activated, bus termination with 120 Ω
resistors
2 Direct earthing with clip or steel plate
1
5
6
9
1
2
CS31
Slave
RxD/TxDP
RxD/TxDN
Shield
CS31
Slave
RxD/TxDP
RxD/TxDN
Shield
120 Ω
270 Ω
pullup
270 Ω
pulldown
120 Ω
Fig. 205: Bus topology for a CS31 bus at COM1 (Master is within the bus line)
1 Master within the bus line, pull-up and pull-down activated
2 Direct earthing with clip or steel plate
NOTICE!
Risk of malfunctions!
Spur lines are not allowed within the CS31 bus.
Loop the bus line from module to module.
Bus Topology
System Assembly, Construction and Connection
AC500-eCo > Connection and Wiring
2019/04/17 3ADR010121, 13, en_US 1215

Table of Contents

Related product manuals